|
Ignition switch plug and wires
|
|
11-22-2024, 03:38 PM
(This post was last modified: 11-22-2024 03:40 PM by Blaze0010.)
Post: #1
|
|||
|
|||
|
Ignition switch plug and wires
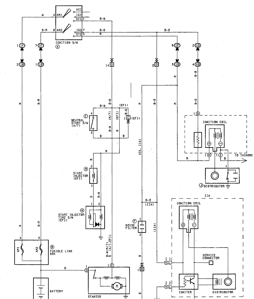
In my rebuild i'm currently sorting out the wiring and i have came across a slight issue with my ignition switch plug.
I've purchased a new ignition switch from Japan, and i'm using a dashboard harness also from Japan, but there is a mismatch in the wiring. The pinout of the switch is exactly the same as in the Wiring diagrams manual, wires color are the same and i've checked the continuity as stated, all is good. The problem is in the connector from the dashboard harness. The "top" row (AM1 - ACC - IG1 - ST1) everything is correct, +12v arrive from AM1 and when i turn the key the starting motor activate. In the "low" row (AM2 - IG2 - ST2), on the harness side, i have only 2 wires, one white and the other black with orange stripe, while on the switch side i have 3 wires, one brown, one brown with white stripe and one brown with red stripe. This second row seems completely isolated from the top one, and do not receive voltage in any key position. I've figured it out that the white wire i have, when voltage is applied, give power to the headlights motor, but i don't know what else, while the black orange, i have no idea, could it be related to ignition coil? I could maybe splice the AM1 cable into the AM2 one, to feed also the low row and have voltage on both the white and black orange wires but only with key in ACC or ON position. Does it make any sense? |
|||
|
11-22-2024, 04:18 PM
(This post was last modified: 11-22-2024 04:20 PM by totta Crolla.)
Post: #2
|
|||
|
|||
|
Ignition switch plug and wires
If l remember correctly...if... the black and orange wire is an injector feed. Certainly
there is a main 12v engine feed that is black and orange. Easily checked in the electrical manual. An analogue brain in a digital World |
|||
|
11-22-2024, 05:44 PM
(This post was last modified: 11-22-2024 05:50 PM by Blaze0010.)
Post: #3
|
|||
|
|||
|
Ignition switch plug and wires
According to the wiring diagram it looks like the white wire should be the AM2 arriving directly from the battery positive, so i would expect to have a positive 12v on it, like on the black/red one.
Also, yes the black/orange looks like is for the ignition coil, which would also explain why i was having no spark. Looks like i have to check the 1B Black and 1F Orange connector on the J/B in the driver side |
|||
|
11-25-2024, 12:29 PM
Post: #4
|
|||
|
|||
|
Ignition switch plug and wires
Found the guilty
![]() That's why i wasn't getting 12v on the white cable. Now i just need to test igniter and injector, and i should be ready to start it up very soon |
|||
|
« Next Oldest | Next Newest »
|
| Possibly Related Threads... | |||||
| Thread | Author | Replies | Views | Last Post | |
| 4AGE cylinder head plug removal | Ivan141 | 5 | 4,692 |
09-30-2023 09:47 PM Last Post: Ivan141 |
|
| 20v Silvertop stock ignition timing and fueling maps | Lykowsky | 5 | 17,400 |
07-18-2019 03:52 PM Last Post: oldeskewltoy |
|
| Plug ID | kazi | 6 | 8,680 |
02-17-2019 10:07 PM Last Post: kazi |
|
| 16v distributor hole plug | harkes | 8 | 12,026 |
10-12-2016 11:13 AM Last Post: harkes |
|
| extracted freedom ecu 16v ignition map | ditn | 7 | 11,844 |
08-22-2016 10:01 AM Last Post: ditn |
|
User(s) browsing this thread: 1 Guest(s)




