|
Trueno headlight issue ...
|
|
11-06-2008, 12:23 PM
Post: #11
|
|||
|
|||
|
Trueno headlight issue ...
Hi Ivan,
Finally got around to this now the car is 99% complete. Went back over everything light wise and everything checks out, so the only thing left is the switch – typically I went to test the continuity on the switch and the battery in my multi meter died Flaps! Seems strange for it to just stop working though (although electrical stuff does that) – the rack has been off the car, maybe it got bumped at some point? I haven’t pulled it yet but is there a possibility that it could be repaired? Need to see if I can find a spare now Cheers James ![]() http://www.eight-six.co.uk - read the blog! UK AE86 Forum - http://www.phpbber.com/phpbb/index.php?m...ghtsixcouk |
|||
|
11-06-2008, 09:10 PM
Post: #12
|
|||
|
|||
|
Trueno headlight issue ...
You can see how the switch works pretty easily when you look at it from the rear. Sometimes you can fix it up, other times not. Electric stuff usually breaks suddenly, since the failure of 1 little thing can ruin the functionality.
FABRICA MI DIEM, PVNC! |
|||
|
11-13-2008, 03:08 PM
Post: #13
|
|||
|
|||
|
Trueno headlight issue ...
Got this resolved thanks for the help Ivan.
Paz was kind enough to give me a spare switch he had. Weird really the old swith seemed to be giving inconclusive readings. A quick test with the spare unit confirmed something is wrong with it. ![]() http://www.eight-six.co.uk - read the blog! UK AE86 Forum - http://www.phpbber.com/phpbb/index.php?m...ghtsixcouk |
|||
|
12-18-2008, 03:58 AM
Post: #14
|
|||
|
|||
|
Trueno headlight issue ...
Gentlemen, may I present you with a similarly obscure lighting question?
I am the original owner of a US 1985 GTS, so I know my wiring is stock. This model has the pop-up headlights with H6054 (dual-filament rectangular) sealed beams. I've been trying to upgrade the stock beams to a Sylvania-Osram HID system, which is US-DOT street legal unlike most other systems. It uses an HID low beam, and a separate H3 high beam. In theory, I take the low beam connection from the headlight socket to a power relay, and power up the HID ballasts for my new HID low beams. And then take the high beam connection from the socket to my high beam. Toyota, unique in the world, uses a common positive feed for the headlights, and then grounds the high/low beam in order to turn each one on. Except... It isn't that simple. No matter how I try to make the connections (and Sylvania has assisted marvelously, but they don't know what Toyota has done here) apparently the high and low beam wiring in the car is interconnected. If I power up the low beams, the high beams also come on and stay on--even though the aftermarket bulbs are totally electrically isolated, the only connections being the ones IN THE CAR FROM TOYOTA. Apparently these cars were deisgned so that when a low beam burns out, instead of that corner going black, the car splits the voltage from the other headlight and makes a part of the high beam filament glow dimly. There's some "voltage divider" in the car's system, ensuring that if a low beam is out--it still gets power from a high beam. And that odd little system means that if I try to "just" connect new beams, the high and low beams all come on and stay on together. Not good! I'm about to try doing something very impolite--like disconnecting the high beam switch leads, at the steering wheel, and using that switch to engage a fully separate power line to the high beams. I'd rather not butcher the system that way, but I'm at wit's end. Where have the evil sorcerers interconnected the high and low beams in this perverse "common positive" headlight system? Does anyone have any idea? Original owner, 1985 Toyota Corolla GT-S in the US of A. Will trade for a Cadillac-Gage V150 or a Ford GT44. |
|||
|
12-18-2008, 02:10 PM
Post: #15
|
|||
|
|||
|
Trueno headlight issue ...
Looking at the wiring diagram, I cannot find any evil sourcery on toyota's part in the headlight circuit, save the common source with switches in ground construction.
Each bulb originally has 1 12v wire, and 2 ground wires (high and low beam coil). The ground wires are paired up between both headlights, so both high beam coils share the same ground, and the low beams have their own ground. Each ground is wired to the switch, which grounds the appropriate one, and leaves the other one floating (open contact). Are you sure you havent inadvertantly made a connection between the high-beam ground and the low-beam ground? Try removing the relays and bulbs and measure the resistance between the low- and high-beam grounds...shoud be infinite, otherwise you have a shortcircuit or a bad switch. Another thing that might cause problems is the type of relay you are using. If it's a breaker type it would switch the lows on whenever they are not grounded...but they'd still turn off because of the main headlight relay. FABRICA MI DIEM, PVNC! |
|||
|
12-18-2008, 06:19 PM
Post: #16
|
|||
|
|||
|
Trueno headlight issue ...
Thanks, Ivan. It should be that simple--but it isn't.
Assuming the schematic you are looking at is for a front end the same as the US GT-S (only two headlamps, and pop-ups) and not four a model with four fixed headlamps. The schematic is in several ways wrong. It shows the headlamp wiring with "pin 3" in the center, at the shared terminal between two filaments. (If we have the same schematic.) But if you jump up to the front pages of the manual, "pin 3" is actually to one side of the headlamp--and harness plug--and not in the center. That's incorrectly diagrammed according to standards for schematics. I mention this only because it confirms the schematic is problematic, no poetry intended.<G> There also appears to be a common point within the headlamp highbeam stalk switch, and the master lighting switch on the dashboard could be another mystery. I have not made any inadvertent connections, I tired a number of combinations, used a test meter, try diode isolation, etc., but the left and right headlamps are interconnected and apparently in more than one place/way in the circuitry. The relays are installed in a very simple manner: When the low beam circuit is closed, the relay filament receives the power that the headlight filament would normally receive, i.e. directly form the socket, using the same two pins (1 and 3) that the low beam headlight would use, and verified against the colors of the wires going into the socket--not just against the pinout diagram, to make sure it is the correct wires. If I do that, all I have to do is connect a high beam bulb across pins 2-3 (the factory standard, again verified by wire colors) and then the low beams GO OUT when the high beams come on. And the high beam stays on, regardless of the high beam stalk and indicator! After several days, spread out over most of two weeks, the degreed EE at Sylvania could only reach the smae conclusion I did: The relay coils present a larger resistance than a light bulb filament does, and this is tricking the Toyota into thinking "the low beam is out, I'll engage the marker filament instead". ("Engage" probably being an artifact of a voltage divide in the circuit, not a physical switch or relay.) If for some reason you have an H6054 bulb there--so you see something else odd about it. You cna light the bulb by powering up ANY two pins from it, i.e. high beam to common, low beam to common, OR high beam to low beam. There's some question about how the bulb is made internally (i.e. if the filament is center-tapped for common, or if the low beam represents "the first half" versus 'all" of it). I didn't try a ground-to-ground check on those two pins, that would make sense. But I couldn't (haha) have a short circuit or bad swtich, or else my normal headlight wouldn't have been working properly, would they? The headlamps work perfectly well with stock headlamps--they just don't like seeing relay coils instead of lamp filaments. Offhand I don't know the relay coil resistance, these are standard Bosch 20/30 amp relays, certainly much higher than the "near zero" ohms of a good filament under power. Original owner, 1985 Toyota Corolla GT-S in the US of A. Will trade for a Cadillac-Gage V150 or a Ford GT44. |
|||
|
12-18-2008, 08:21 PM
Post: #17
|
|||
|
|||
|
Trueno headlight issue ...
It's an interesting problem to say the least. I'm an electronics engineer myself so I take an interest in people's electrical problems.
The pin numbering in the manuals seems to be incorrect indeed, but no matter, you should be able to verify a few things by just measuring. According to the toyota manual, the high beam should only have a ground path when the high beams are switched on, did you check this? Could you also tell me which wire you connected to what exactly? Preferably with the colorcodes so I can compare your situation to the manuals a bit. FABRICA MI DIEM, PVNC! |
|||
|
12-18-2008, 10:28 PM
Post: #18
|
|||
|
|||
|
Trueno headlight issue ...
Ivan-
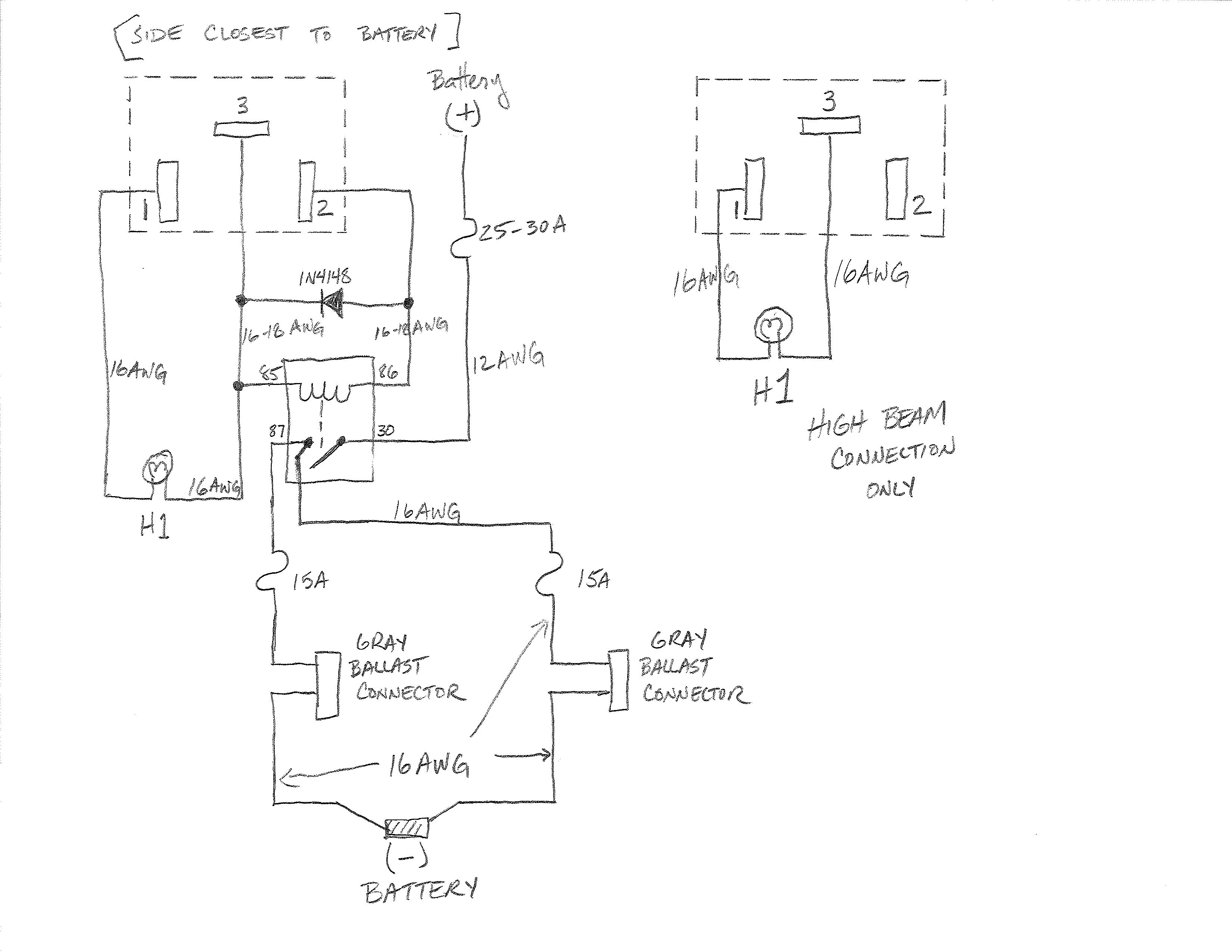
From my notepad: -------------R/G, LO, 1 R/Y__________________________R/B HI___________________________POS COMMON SUPPLY 2___________________________ 3 That's looking at the connector from the front bumper, "into" the socket, wires on the far side. What I had done was to wire the positive common "3" to the relay coil, and then run the other side of the relay coil to the low beam connection "1". Then the common "3" and the high beam "2" are connected to the halogen hugh beam bulb--which is electrically isolated from the HID system. Totally isolated. In normal operation, Sylvania also adds a diode between the HI and LO (1 and 2) pins, so that if the car cuts off the low beam power when the high beams are switched on, the HID beam will remain on regardless. I tried that--both directions for the diode--and DO NOT have that connected, since the car keeps power to the low beams on when the high beams are on, and the diode (bridge diode trigger they call it) is not needed. To make it more complicated...If I have one new lmap installed, and NOTHING else connected to the other socket, both hi and low beams work just fine. If there is anything (new or OEM lamp) connected to the other socket--both fail to work properly, with the high beams remaining ON all the time. I will try to take some test measurements tonight when I button the covers back up again. I lost a few of the bezel retaining screws over the years and just tried to chase down a set before closing things up. Here, no one has 4.7mm screws (which seem to match the remaining bezel screw, I can't get a dimension for that and my Toyota dealer's parking was literally impossible to reach today, I circled past and simply screamed). I have a parts number to order more screws but figured, surely if I stopped on "auto row" I could....not find a single screw of the right diameter! (If I sound exasperated, yes, it has been a very long and frustrating day.) The way that the lights behaved differently depending on whether there was one empty socket plus one new light, or one new light alone, was demonstrated and repeated with a helper there to make sure I wasn't imaging things. We have a series of snowstorms coming in the next 4 days & I need to have lights, with bezels and covers on them, buttoned up and working. Which is why I'm settling to low beams at the moment--that's enough for right now. But there is SOMETHING uniquely Toyota about this lighting setup, and it is not clearly shown in the schematics, if it is shown at all. I'll try to attach the Sylvania engineer's hand-drawn schematic of how it "should" normally be done, note that his numbering on the socket is off (we corrected for that) and that he shows both ballasts on one relay, whereas I'm using independent wiring for each side, for redundancy and failproofing. [img][/img] Original owner, 1985 Toyota Corolla GT-S in the US of A. Will trade for a Cadillac-Gage V150 or a Ford GT44. |
|||
|
« Next Oldest | Next Newest »
|
| Possibly Related Threads... | |||||
| Thread | Author | Replies | Views | Last Post | |
| STL file for the early spec Levin headlight ball joint plastic clip | DaLanZhu | 2 | 2,070 |
04-26-2025 03:24 PM Last Post: DaLanZhu |
|
| PWR light issue and no brake fluid after winter storage | magpie | 10 | 6,418 |
05-25-2023 08:09 AM Last Post: Bean |
|
| Fuel pump issue | DJexor | 11 | 9,371 |
04-29-2022 05:45 AM Last Post: Bean |
|
| Clutch Issue | Deaty | 8 | 6,806 |
04-09-2021 10:26 PM Last Post: Nakilad |
|
| 5th gear issue | r.ave | 1 | 4,171 |
03-14-2021 08:52 PM Last Post: Ivan141 |
|
User(s) browsing this thread: 1 Guest(s)



![AEU86 AE86 - Trueno headlight issue ... [Image: AEU86 AE86 - Trueno headlight issue ...]](http://i57.photobucket.com/albums/g239/N2AE86/memberbanner1jpg.jpg)

